Showing 118 of 118on this page. Filters & sort apply to loaded results; URL updates for sharing.118 of 118 on this page
Chart Notes Template
Music Notes and Rests Chart | PDF
Music Note-Value Chart | Musical Notes
Notational systems: the chart of neumes
Pneumatic symbol chart in PDF format
Pneumatic Symbols Chart With Meanings
Pneumatics Chart - AutomationPrimer
Pneumatic Notes | PDF | Valve | Cylinder (Engine)
Chart Note Template & Example | Free PDF Download
Pneumatic Schematic Symbols Chart
Hydraulic & Pneumatic Symbols Overview - General Engineering Notes ...
Pneumatic Schematic Symbols Chart Pdf
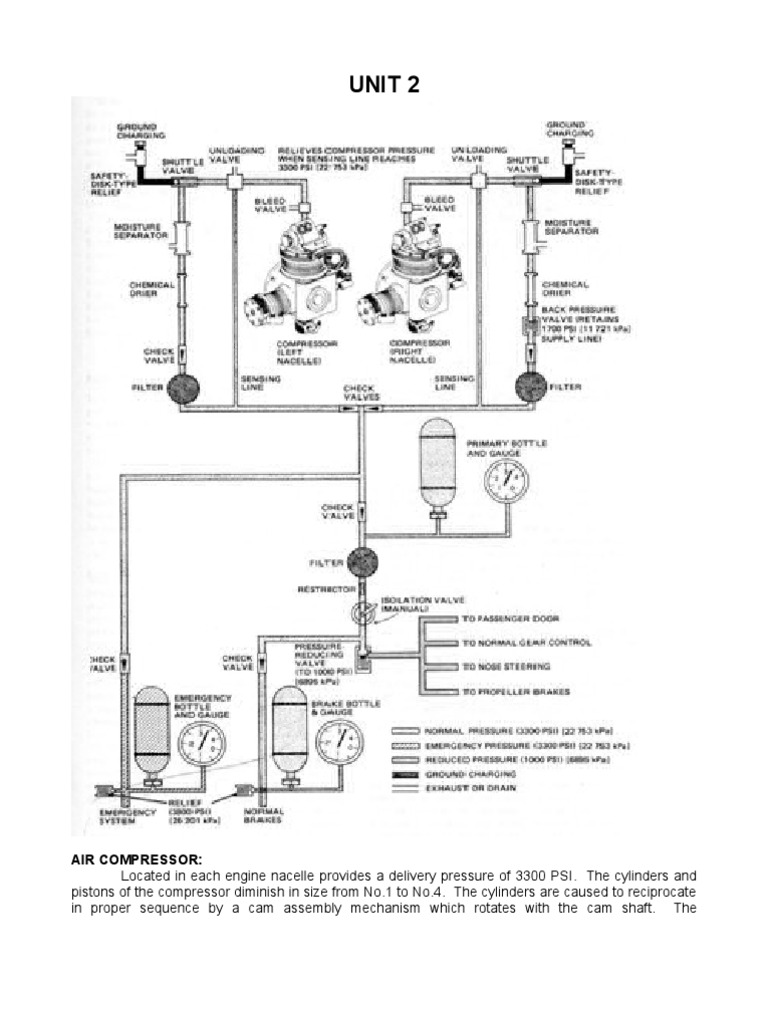
Pneumatic Systems notes - UNIT 3 PNEUMATIC SYSTEMS Pneumatic technology ...
Pneumatics Wall Chart 2017 | PDF
Chart Note - 5+ Examples, Format, Pdf | Examples
Pneumatic Chart | PDF
Hydraulics and Pneumatics - Notes | PDF | Reynolds Number | Pump
Neumatic Notation by Curtis Simmons on Prezi
PNE 101: Comprehensive Notes on Pneumatic Systems and Components - Studocu
Pneumatic System Definition Components Working Advantages Notes PDF | PDF
Sectional grouping of the neumatic notation. | Download Scientific Diagram
HYDRAULICS NOTES | PDF
The Neumatic Notation Systems of the 9th and 10th Centuries - Neumz ...
Lecture 2 - Pneumatic Systems - Notes | PDF
Pneumatic Controller - Class Notes | PDF
Pneumatic Schematic Symbols Chart Pdf - Circuit Diagram
Neumatic Notation: by Thomas Thompson on Prezi
Pneumatic Schematic Symbols Chart - Wiring Diagram
Hydraulic and Pneumatic Notes | PDF | Lever | Pump
SOLUTION: Pneumatic systems notes 2 - Studypool
Pneumatic Notes | PDF | Valve | Actuator
SOLUTION: Pneumatic valves notes - Studypool
Senco Pneumatic Nail Chart - The Workshop Project
Pneumatic Cylinder Force Chart at Ruby Osborne blog
Pneumatic and Hydraulic Systems Notes NYAMATA TVET | PDF | Pump | Lever
Neumatic Notation 2
Hydraulics and Pneumatics Notes | PDF | Pump | Reynolds Number
Difference between syllabic, melismatic and neumatic singing ...
Hydraulics And Pneumatics Vtu Notes Pdf at Joy Lyons blog
Pneumatic Schematic Symbols Chart Pdf - Wiring Diagram
Music Notes Chart: Over 4,424 Royalty-Free Licensable Stock ...
Piano Keys: Notes & Navigation Guide | Free Resources - Hoffman Academy
Historicizing Neumatic Notation | Musical Notation | Entertainment ...
Pneumatic Slide Chart Giveaway | AutomationDirect
Pneumatic Circuits notes - PNEUMATIC CYLINDERS UNIT 4 PNEUMATIC ...
Pneumatic Cylinder Size Chart Pdf at Hugo Bergin blog
Music Note Chart Printable | FREE Printable
GIRP Notes Template & Example | Free PDF Download
Neumatic notation hi-res stock photography and images - Alamy
Neume Notation
Gregorio project website
Pneumatic Symbols | Pneumatics Group - Ireland
The Ultimate Guide to Pneumatic Schematic Symbols: Download the PDF
Pneumatic Circuit Symbols Explained
Pneumatics Symbols 1 | PDF
Pneumatic Basic Lab Report | PDF
Deciphered neume notation The coloured lines fix the relative position ...
Pneumatic Diagram Symbols
Decoding Pneumatic Valve Diagram Symbols
Pneumatic Fitting Size Guide: NPT Threads - TECO Technology
Pneumatic Schematic Symbols Explained . How To Read Pneumatic Schematic ...
Understanding Pneumatic Symbols in a Pneumatic System
Understanding Pneumatic Diagrams: A Complete Guide
Neume notation hi-res stock photography and images - Alamy
Pneumatic control chart. | Download Scientific Diagram
pneumatic and hydraulic symbols | PPTX
PPT - Introduction to Pneumatics PowerPoint Presentation, free download ...
Types of Pneumatic Fenders: Features & Applications
Note Values Cheat Sheet | PDF
The Pneumatic Pressure Testing Handbook [Part 2] Pneumatic Testing ...
Patient Note Template & Example | Free PDF Download
Pneumatic Actuators vs Electric Actuators: Which is Better?
Pneumatic System: Definition, Components, Working, Advantages [Notes & PDF]
Bundle-Notes & Guided Notes-Charts & Graphs by Coach Smith Science
Charts of pneumatic measurements; (a) displacement, (b) force, (c ...
Pneumatic tube notations | Download Scientific Diagram
A short exercise
Pneumatic Handbook.pdf
Airlane Pneumatics - A Foundation in Pneumatics Course in North East
Pneumatic Circuit Diagram Explanation
AIT 120 Lecture Notes: Pneumatic Systems and Graphic Symbols - Studocu
What are types of pneumatic conveying system typically used ...
Notes-Charts & Graphs by Coach Smith Science | TPT
"Piano Notes, Piano Cheat Sheet, Piano Grand Staff, Treble Clef and ...
Pneumatic Cylinder Parts Breakdown at Carol Douglas blog
What Is A Pneumatic Directional Control Valve - Design Talk
SOLUTION: Pneumatic control valves on pneumatics complete study ...
Pneumatic Cylinder Force Calculator Online
Free Piano Templates to Edit Online
Note Values Cheat Sheet Download Printable PDF | Templateroller
The History of Sheet Music and Music Notation | nkoda
Free Music Note Templates to Edit Online
Charting Method Of Note Taking at Pamela Walsh blog
Explanation of Neumes in Braille
Rhythm 1
Note Values and Rests | PDF