Showing 120 of 120on this page. Filters & sort apply to loaded results; URL updates for sharing.120 of 120 on this page
Ecumaster GDI Driver Direct Fuel Injection Controller - GRUBYGARAGE ...
Holley EFI Camaro Terminator X GM Gen V LT GDI Controller 554-150 ...
GDI Printer Controller User's Guide: Setup & Configuration | Course Hero
BLDC Motor Controller - GDi Series – Grenergy, Inc.
GDI Controller on parking gate in Burnaby BC..part of greater Vancouver ...
GDI SoftStart Clutch Controller Demonstration - YouTube
GDI is hiring a financial controller to manage financial accounting ...
GDI Awarded Patent for Innovative Clutch Controller
Holley EFI 550-1631 - Terminator X Max Lt Gdi Late Dbw Trans Controller
ECU ENGINE CONTROLLER HYUNDAI VELOSTER 1.6 GDI KEFICO 9001120031KG ...
Attitude deviation measure for GDI Figure 20. Gimbal rates. controller ...
Today GDI Etobicoke’s team presented Controller Rita Espinola, with a ...
Ecumaster GDI Driver
ECUMaster GDI Driver for EMU PRO | Precision GDI Control – Motorsport ...
Holley 554-150 Holley EFI Terminator X GM GDI Controllers | Summit Racing
AUTOOL CT500 GDI EFI FSI Ultrasonic Fuel Injector Cleaner Tester ...
GDI Engine Control Unit | PDI | Internal combustion engine | Business ...
Remote Controls Catalog - GDI Technology, Inc.
GDI | 내연기관 | 사업분야 | 현대케피코
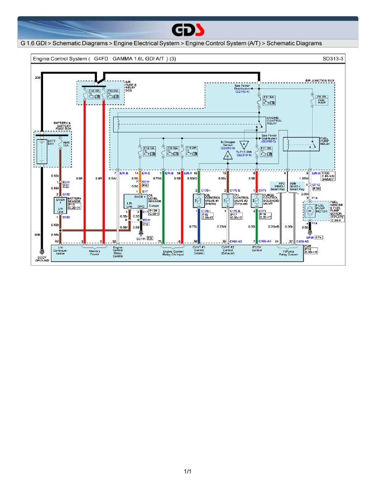
G 1.6 GDI Schematic Diagrams Engine Electrical System Engine Control ...
The high-pressure GDI injector Control System. | Download Scientific ...
Case Study - Automotive OEM GDI Engine Control - SimuQuest Model-Based
How Does A Gdi Fuel Pump Work at Stephanie Clunie blog
GDI Fuel Pump Control - OpenECU | Embedded Control by Dana
What is GDI Fuel Injection
GDI Control | PDF
Electrical driving circuit diagram for the HP GDI injector with three ...
How to make Good GDI effects For any GDI program in C#! - YouTube
GDI vs. PFI - Which is better? - YouTube
Control Remoto GDI Motorola HD D | PDF
GDI - Gasoline Direct Injection - The Future of High Perf Engines
Mitsubishi GDI Engine (Part One)
Updated GDI Controlbar image - Command and Conquer Tiberian Revolution ...
gdi control node image - C&C THE VORTEX mod for C&C: Generals Zero Hour ...
What is the GDI system? – F&S Always Pumps
GDI - Wiki
(PDF) Combined Air-Wall Guided GDI Engine Performance and Emissions ...
Common Rail System for Gdi Engines: Modelling, Identification, and ...
(PDF) Simple Feedback Control and Mode Switching Strategies for GDI Engines
Figure 1 from A new procedure to design nonlinear controller for rail ...
How do I know if I have a GDI engine in my car? | JLM Lubricants B.V.
GDI Injection - What's In Your Box? | Standard
Syvecs GDI12 – 12 Channel GDI Driver – Syvecs Powertrain Control
How does a direct fuel injection system work GDI - YouTube
Startability improving method for gdi engine using electric cvvt ...
GDI Control Point image - Renegade Domination mod for C&C: Renegade - ModDB
GDI Engine Control Unit | GDI | Internal combustion engine | Business ...
Common GDi service issues - Delphi Technologies
GDI12 – 12 Channel GDI Driver – Syvecs Powertrain Control
Controllers & Remotes - Ps5 Dualsense Controller - Starlight Blue was ...
SoftStart Clutch controller - IMD Europe – Betriebsstundenzähler und ...
Holley Direct Injection Controller at Geraldine Hamon blog
GDI Infotech on LinkedIn: GDI is recruiting for a dynamic Validation ...
Xtreme-DI – GDI Performance Parts
Delphi presents 500+ bar GDi system - Indie Garage
Hyundai Theta II GDI Engine .ppt
Link G4+ Force GDI – DRIFT SPEC LTD
6th Generation Gdi Ecu Kit Act Car Engine Control Ecu Kit Cng Lpg ...
How do GDI Injectors Work? | Redline Injectors
Hyundai Avante M16 GDi ( Control Media ) - YouTube
Excalibur Gdi Master Gasoline Direct Injection Test Bench Dongtai - Gdi ...
Take A Closer Look At Holley's Terminator X For GM Gen V LT Engines ...
How Scoggin Dickey Built an 810-HP L8T with Street-Friendly Manners
How To Swap An LT-Based Engine Into Any Car - Holley Motor Life
PPT - CHAPTER 20 Gasoline Direct-Injection Systems PowerPoint ...
A Closer Look: Standard® Gasoline Direct Injection (GDI)
PPT - SEMINAR ON “GASOLINE DIRECT INJECTION” PowerPoint Presentation ...
Side-by-side technical illustration comparing Multi-Point Injection ...
Gasoline Direct Injection (GDI) Engine Management System-Electronic ...
An Experimental Characterization for Injection Quantity of a High ...
Home - Parvath Tech | Explore the Energy | Research & Development
DIY_Hobby_Sets
How GDI/Gasoline Direct Injection System Works? New Petrol Engine ...
Gasoline Direct Injection Service at James Daulton blog
How To Install A Holley Terminator X EFI System On A Coyote-Swapped Fox ...
EFi vs MPFi vs GDi: How Electronic Fuel Injection Technology Works ...
Tata Elxsi - Automotive Engineering Services | Connected | Autonomous ...
La mejor explicación del “MOTOR GDI” - YouTube
GDI-2 Engine Management System — Control Systems, Inc.
What does it mean? Gasoline Direct Injection (GDi) - Thomas Group ...
Gasoline Direct Injection System (GDI) for euro 6 | PDF
PPT - Gasoline Direct Injection PowerPoint Presentation, free download ...
Syvecs S-GDI4 Stand Alone ECU – Syvecs Powertrain Control
Fuel supply system in petrol(SI)engine-Working and diagram..
How To Diagnosis Gasoline Direct Injection System
A detailed technical diagram comparing Multi-Point Injection (MPI) and ...
Test & Fix P0090 Fuel Pressure Regulator Control Circuit / Open #gdi # ...
GDI_CRDI_Direct_Injector_Tester
Active valve control system Milltek for HYUNDA… | STR Performance
Gasoline Fuel Injection System Pdf at Andrew Carr blog
Hyundai Verna 1.5L Turbo-GDi Petrol SX(O) DCT (Atlas White) Review ...
Structure Design and Working Characteristics Analysis of Direct-Drive ...
A Better Sniper
What To Know About Gasoline Direct Injection (GDI) Engines
Direct Injection in a car: How it works, pros and cons, maintenance ...
A Closer Look: Standard Gasoline Direct Injection (GDI)
ABB 3BHB006338R0001 UNS0881 Gate Driver Interface (GDI) PCB ...
Vocational Education Series - Automobile maintenance teaching and ...
Control Electrónico del Motor de Inyección Directa (GDI) – Academia ...
Wuhan Lincontrol Automotive Electronic Systems Co., Ltd
Function Of Common Rail In Diesel Engine at Charles Lindquist blog
Global Drive Industrial Solutions
PPT – Gasoline Direct Injection (GDI) Device Market Share, Size, Trends ...
Gasoline Direct Injection (GDI) Market Trends Analysis by Component ...